높은 곳의 작업 및 통로로 이용하고자 설치하는 것이 비계 설비이다. 비계는 작업자가 안전하게 작업할 수 있도록 견고하게 설치하고 그 유지 보존에 주의해야 한다. 비계 공사 담당자는 건축물의 종류와 구조, 작업의 내용, 공기, 비계에 가해지는 중량, 사용의 편리성, 비용 등을 고려하여 비계의 재료와 구조를 선정하고 비계다리 위치를 정해서 설치 계획도를 작성하여 조립한다.
비계 설치 시 유의사항
- 작업 위치와 적당한 거리를 두고 작업에 편리한 높이와 넓이를 가질 것
- 작업자의 추락 및 재료 등의 낙하를 방지할 수 있도록 안전상 결함이 없을 것
- 작업용 재료와 공구 및 작업 중의 하중에 견딜 수 있는 강도를 가질 것
- 조립과 해체가 안전하고 용이하며 반복사용이 가능할 것
- 여러 작업에 이용할 수 있고 재료의 획득이 쉬울 것
- 조립·해체는 작업자 모두가 이해하게 주지시키고 위험을 최소화 할 것
비계는 구체 공사용과 마감 공사용으로 분류할 수 있으며, 설치장송 따라 외부용 비계와 내부용 비계로 나뉜다. 또한 사용에 따라 통나무 비계와 강관비계 등으로 분류된다.
2023.03.01 - [건축 시공학] - 현장 사무소와 작업장, 현장 숙소, 세륜시설 설치에 관하여
현장 사무소와 작업장, 현장 숙소, 세륜시설 설치에 관하여
공사 감독자나 시공자가 사무를 보는데 필요한 가설 건축물로서 공사 규모 및 내용, 입지조건 등에 따라서 그 규모를 결정한다. 위치는 현장 전체를 볼 수 있는 곳으로 작업자를 관리하기에 좋
hy-mouse.tistory.com
2023.03.02 - [건축 시공학] - 줄치기 및 규준틀(수직 규준틀, 수평 규준틀)
줄치기 및 규준틀(수직 규준틀, 수평 규준틀)
건물의 위치를 정확하게 잡으려면 줄치기, 규준틀, 수평보기 등의 작업을 바르게 해야 한다. 이러한 작업을 수행하기 위해서는 설계도면, 측량도면, 공사 시공 계획도 등을 정확하게 이해하여야
hy-mouse.tistory.com
1. 단관비계
단관 비계용 강관과 전용 부속 철물을 이용하여 간편하게 조립할 수 있는 비계로 스팬, 폭, 전체높이 등을 자유롭게 조절할 수 있다. 비계는 안전을 확보하는 것이 무엇보다 중요하며 산업안전보건법 산업안전기준에 관한 규칙에 따라 설치하여야 한다.
단관비계의 기둥 간격은 띠장 방향 1.5~1.8m, 장선 방향 1.5m 이하로 띠장 간격은 1.5m 내외로 설치하되 첫 번째 띠장은 지상에서 2m 이하의 위치에 설치하여야 한다.
가새는 45˚ 각도로 교차되는 모든 비계기둥에 결속하며 구조체와의 연결 간격은 수직·수평 방향 5m 이하로 하여야 한다.

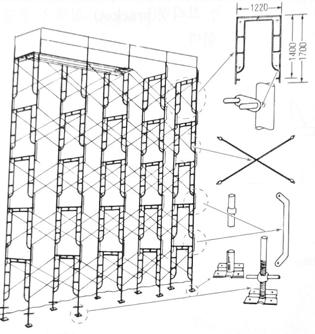
2. 강관 틀비계
공장에서 비계의 구성부재를 생산하고 이것을 현장에서 조립하여 사용하는 비계 시스템이다. 최고 높이는 45m 이내로 설치하는 것이 원칙이며 틀비계의 높이는 2m 이하로 하여 교차 가새와 가로 장선으로 보강한다. 높이가 20m를 초과하거나 중량물을 비계위에 올려놓고 작업을 할 경우에는 주틀간의 간격은 1.8m 이하로 하여야 한다.
구조체와의 연결 간격은 수직방향 6m 이내, 수평방향 8m 이내로 하며 기둥의 밑둥에는 조절형 밑받침을 사용하여 틀비계의 수평·수직을 유지한다. 틀비계의 길이가 띠장 방향으로 4m 이하이고 높이가 10m를 초과하는 경우에는 10m 이내마다 띠장 방향으로 버팀기둥을 설치하여야 한다. 또한 연약지반에서는 하부의 접지면을 확보하기 위해 깔판을 깔야야 한다.

3. 비계다리
고소에 오르내림과 재료·공구를 운반하기 위한 통로로써 폭 90cm 이상, 경사는 30˚ 이내로서 17˚를 표준으로 한다. 각 층마다 되돌음 또는 다리참을 두는데 층의 구분이 없을 경우에는 높이 7m 초과시 7m 이내마다 1개소 이상 설치하여야 한다. 비계다리에서 각층으로 출입할 수 있도록 연결하고 길이는 1.8m 이상으로 설치한다. 추락방지를 위해 75cm 이상의 높이에 난간을 설치하여야 한다.

4. 비계의 벽이음 설치
벽이음은 비계 기둥과 띠장의 교차부에서 비계 면에 대해 직각으로 한다. 폼 타이 구멍에 고정하는 브라켓 철물을 주로 이용한다.

'건축 시공학' 카테고리의 다른 글
| 안전 및 방재설비 (낙하물 방지망, 방호 선반, 수직 보호망 등) (0) | 2023.03.05 |
|---|---|
| 달비계와 외부 비계용 브라켓, 비계의 관리 (0) | 2023.03.04 |
| 줄치기 및 규준틀(수직 규준틀, 수평 규준틀) (0) | 2023.03.02 |
| 현장 사무소와 작업장, 현장 숙소, 세륜시설 설치에 관하여 (0) | 2023.03.01 |
| 가설 울타리의 재료 별 종류와 설치 방법, 시멘트 창고와 위험물 저장소 (0) | 2023.02.28 |
댓글